

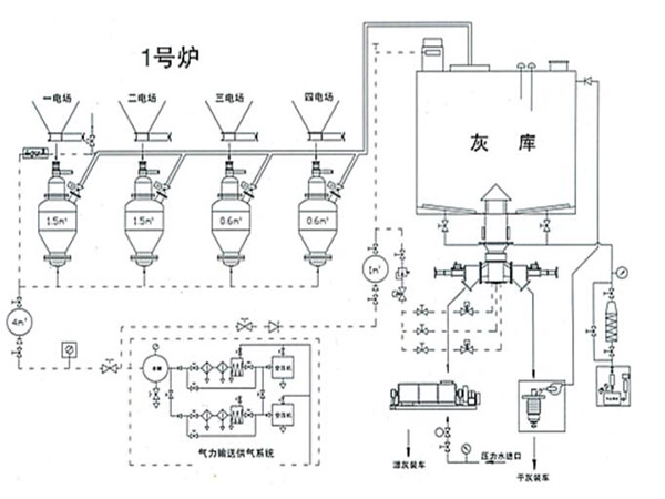
【厂家】安吉气力输送泵报价资料获取更新信息
全密封、输送,满足自身环保及工程对所输物料的品质要求。
购买过气力输灰的湖北武汉老客户
在网上和克莱德环保的气力输灰设备工程师沟通过几次,在气力输送领域经验比较多,可以合作!
购买过粉体输灰的湖北襄樊枣阳老客户
我们在网上比较了很多粉体输灰厂家的产品,这家的综合权衡一下,还是不错的!
由于该料封泵采用低正压、全密封输送,外界物质不能进入管内,因此不会引起所需物料性质的任何改变。
【厂家】安吉气力输送泵报价资料获取更新信息
购买过气力输送系统的湖北孝感汉川朋友
质量用着还算满意,气力输送系统质量也很好,正常使用中,挺好用,全自动的。
.输送稳定由于采用连续输送利用低压力、大风量,不存在堵管现象。.操作简单 由于该料封泵设备运转部件仅有限,配套部件只有罗茨风机,则本体控制只需“启动”和“停机”操作,不需要人工值守,只需巡视。由于连续输送泵工艺系统简单,所配置的控制系统逻辑关系也随之简单、操作维然简单可靠。对气源的品质要求不高
{地区用户评论}